Halny

Relacje z budowy tych jednostek
Awatar użytkownika
Tomsonikkk
Posty: 68
Rejestracja: 22 lip 2011, 21:03

Re: Halny

Post autor: Tomsonikkk »

Witam załogę Kogi
Tego posta dedykuje ramką do Halnego . Ostatnio dostałem przesyłkę od z Elementami wyciętymi cnc , :D
Co do jakości wykonania nie będę się rozpisywał bo wykonał je dla mnie Pan Mirek i tu doświadczenie jest widoczne gołym okiem ,
A przy Halnym prace zwolniły tempa, mam wykonanych parę detali nadbudówki które pokaże w następnych postach po ich zamontowaniu , będzie ciekawie a na razie ............
Z podziękowaniami dla Mirka Tomek
Załączniki
IMG_3170 (Copy).JPG
IMG_3178 (Copy).JPG
IMG_3172 (Copy).JPG
IMG_3151 (Copy).JPG
rekmak
Posty: 79
Rejestracja: 21 lis 2011, 18:53

Re: Halny

Post autor: rekmak »

Prawdopodobnie będzie sprawa lamp.
Z tego co przeczytałem wynika, że są 2 rodzaje lamp.
1. Lampy pozycyjne o określonym kącie świecenia: burtowe 112,5 stopnia, masztowe 225 stopni i rufowe 135 stopni.
2. Lampy określające rodzaj statku, widoczne dookoła.
3. Inne.
Na podstawie relacji Antośka z budowy Halnego zrobiłem rysunek.
img041.jpg

Na górnej belce od lewej, lampy dające światło, białe, czerwone, pozyc.białe i dwie, jedna nad drugą białe. Niżej światło białe, białe. Poniżej radaru światło czerwone, białe. Z tyłu rufowe białe. Na nadbudówce zielone i czerwone z tym, że prawdopodobnie tło powinno być czarne.
Antosiek zaprezentował zdjęcia, 41 strona, zapalonych świateł w 3 wariantach (rysunek). W wersji Statek zajęty holowaniem, nie zgodzę się z tym oznaczeniem. Tą czynność określa się dwoma białymi światłami, jedno pod drugim ale nie światłami pozycyjnymi a więc powinny palić się lampy oznaczone klamrą bo one oznaczają rodzaj statku. Nie poruszam tutaj innego oświetlenia i sygnałów dziennych.
Nie jestem ekspertem w tej i innych dziedzinach, mogę się mylić, błędnie odczytać a do tego dochodzą zmiany przepisów, przystąpienie do umów. Tak, że w chwili zwodowania mogło być inaczej.
Jeżeli macie inne zdanie piszcie.
Więc ej poczytać można pod linkiem https://www.prs.pl/__files/parent148/kon_c3_2010.pdf
Awatar użytkownika
Tomasz_D
Posty: 558
Rejestracja: 04 gru 2010, 21:55

Re: Halny

Post autor: Tomasz_D »

Awatar użytkownika
Tomsonikkk
Posty: 68
Rejestracja: 22 lip 2011, 21:03

Re: Halny

Post autor: Tomsonikkk »

Witam
ja w temacie lamp nie mogę specjalnie zabrać głosu ,bo jestem delikatnie mówiąc zielony na razie ;) . Mimo to dzięki za zwrócenie uwagi na zagadnienie ,będzie trzeba się doszkolić przed rozpoczęciem pracy przy lampach . Jeśli idzie o oświetlenie to udało mi się wykonać ostatnio lampy nadbudówki , lampy mają świecić ,a dodatkowym utrudnieniem było przystosować lampę do ewentualnej zmiany żarówki :D
Sama zmiana może nie będzie zbyt prosta ale będzie możliwa , co i jak widać na fotkach a oświetlony pokład pokaże w następnym poście
z pozdrowieniami Tomek
Załączniki
IMG_3162 (Copy).JPG
IMG_3157 (Copy).JPG
IMG_3147 (Copy).JPG
rekmak
Posty: 79
Rejestracja: 21 lis 2011, 18:53

Re: Halny

Post autor: rekmak »

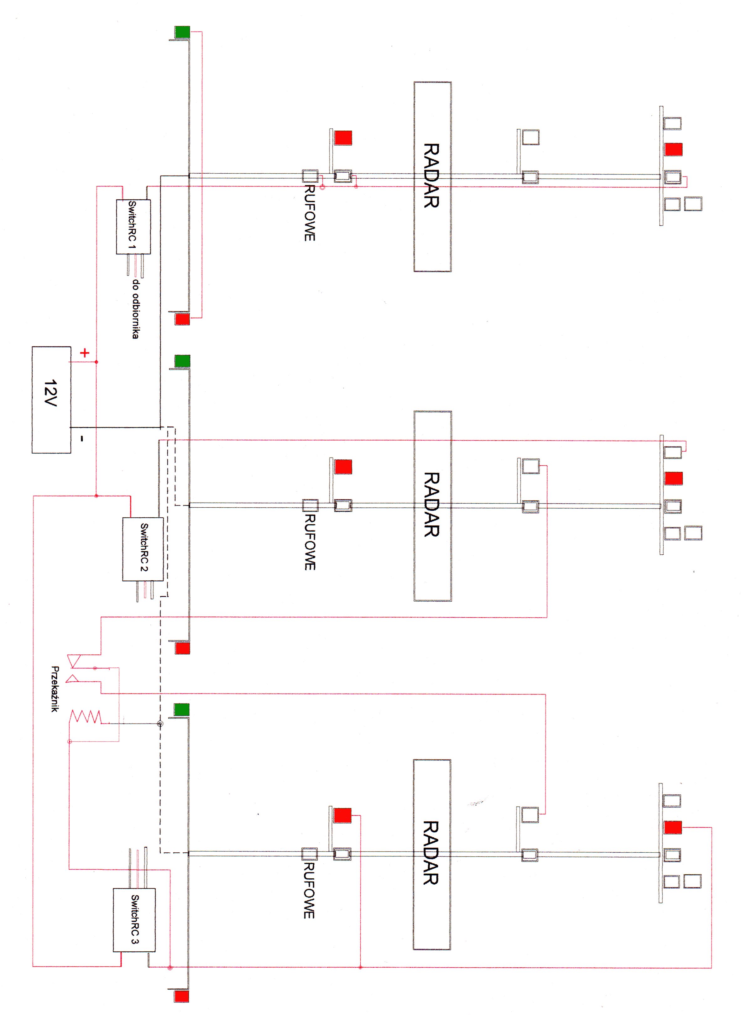
Do tych 3 wersji lamp narysowałem schemat elektryczny na zasilanie 12V, żarówki (LED) 12V zapalane trzema RC Switch i przekaźnik. Być może są lepsze rozwiązania.
Żeby tu umieścić schemat muszę najpierw komputerowo przerysować w sposób czytelny.
Awatar użytkownika
antosiek
Posty: 468
Rejestracja: 04 gru 2010, 21:55

Re: Halny

Post autor: antosiek »

Witaj
Z ogromną przyjemnością śledzę Twoją relację. Bardzo dobrze Ci to idzie. A pozwoliłem sobie napisać, gdyż robiąc model Halnego z Planów Modelarskich można popełnić kilka błędów, które mnie nie ominęły. Plany nie pokazują wszystkiego, co minie dziwi. Dopiero dokumentacja fotograficzna pokazuje pewne szczegóły. Niestety zawsze było tak, że zdjęcia pojawiały się za późno i o poprawieniu nie było mowy.
Pierwsza sprawa to ramki okien. Piękne, ale nie do Halnego. Na innych jednostkach tej serii owszem, ale na Halnym jest ciut inaczej, tak jak poniżej.

F1020021.JPG
F1020021.JPG (207.28 KiB) Przejrzano 13081 razy


P9049913.jpg
P9049913.jpg (32.43 KiB) Przejrzano 13081 razy


Następna sprawa to właz na nadbudówce po prawej stronie. Na planie jest tylko narysowany i nic więcej. W oryginale jest wpuszczony w ścianę nadbudówki. Widać to dopiero na zdjęciach.

pasat06.jpg
pasat06.jpg (82.58 KiB) Przejrzano 13081 razy


pasat08.jpg


I jeszcze coś co jest też dobrze widoczne na modelu. Cała nadbudówka na dolnej krawędzi posiada dwa rzędy nitów, a świetlik na tylnej części jeden rząd. Też to widać na zdjęciach.

chat27 003.jpg


chat27 020.jpg
chat27 020.jpg (178.41 KiB) Przejrzano 13081 razy


Nie mogę znaleźć jeszcze jednego zdjęcia nadbudówki z prawej burty. Tam jest spore wycięcie tuż przy pokładzie. Będę szukał. Niestety bez dobrej dokumentacji fotograficznej wykonanie pewnych elementów jest niemożliwe.
Życzę wytrwałości

Jeszcze drobna uwaga dotycząca oświetlenia. Przykładowe zdjęcia oświetlenia masztu Halnego, w mojej relacji, pokazują to co udało mi się znaleźć w sieci. Nie jestem żadnym ekspertem w tej kwestii i przepraszam jeżeli niezbyt dokładnie podpisałem zdjęcia. Zdjęcie z którym kolega Rekmak się nie zgadza pokazuje wariant oświetlenia statku zajętego holowaniem jeżeli długość zespołu przekracza 200m, jeżeli poniżej 200m to rzeczywiście palą się dwie białe lampy. Moja wina. :oops:

pozdrawiam
Andrzej
rekmak
Posty: 79
Rejestracja: 21 lis 2011, 18:53

Re: Halny

Post autor: rekmak »

Do wcześniejszego rysunku oświetlenia narysowałem połączenia elektryczne.
img044.jpg

Włączenia dokonują Switch RC sterowane z nadajnika poprzez odbiornik i to rozwiązanie zabiera 3 kanały. Prosty przekażnik. Styk stale załączony powoduje świecenie 2 lampy w wersji holowanie, a załączenie Switch 3 powoduje zwarcie 2 styku i pali się 2 lampa w wersji ograniczona zdolność manewrowa.
Można rozbudować i można skrócić. Oświetlenie wewnętrzne, nadbudówki i pozycyjne można włączyć ręcznie przełącznikiem i na wodę. Podobnie symulator dźwięku silnika napędowego a syrena potrzebuje osobnego kanału. Można także załączać za pomocą serwa, płytką pól i styki. Może to też załatwić elektronika. Kiedyś zrobiłem palące się światła pozycyjne w modelu kutra ale potem nie podłączałem bo pływam tylko w dzień i nie widać czy się palą czy nie.
Przy okazji mój film z niedzielnego pływania. Mój Artur, Zefir i Rosomak kolegi Cezara.
https://www.youtube.com/watch?v=_kQtEPfAeXY
Ten słaby dźwięk diesla pochodzi z Artura.
Awatar użytkownika
Tomsonikkk
Posty: 68
Rejestracja: 22 lip 2011, 21:03

Re: Halny

Post autor: Tomsonikkk »

Witam Serdecznie
Od ostatniego wpisu minęło troszkę czasu :|
Niestety ostatni wpis kolegi Antosia ucieszył mnie a zarazem zmartwił .
Mianowicie miło jest wiedzieć że ktoś kto zbudował ideał Halnego zagląda do relacji w której ktoś stara się powtórzyć coś co jest praktycznie niemożliwe . A smutek wynika z faktu że czeka mnie parę poprawek :cry:
Nad ramkami ubolewałem dość długo i chcąc wyjść z twarzą z sytuacji postanowiłem wykonać dodatkowe nakładki które ...... no właśnie , temat nie jest zbyt prosty i będzie wymagał jeszcze dużo szlifowania głaskania itp. Mam tylko nadzieje że kierunek który obrałem jest słuszny ?

A swoją droga miałem okazje poznać większość kolegów atmosfera bardzo miła :D
i pewnie za rok wezmę swoje wypociny
z pozdrowieniami Tomek
Załączniki
IMG_3301 (Copy).JPG
IMG_3390 (Copy).JPG
Awatar użytkownika
Tomsonikkk
Posty: 68
Rejestracja: 22 lip 2011, 21:03

Re: Halny

Post autor: Tomsonikkk »

Witam
Temat ramek ciągnie się w mojej relacji dość długo , od ostatniego wpisu w akcie desperacji zerwałem wszystkie nakładki i rynny i przeszlifowałem całość i nakleiłem nowe elementy , tym razem przy użyciu szablonów , pogłaskałem na koniec 800 i prawie mogę zamknąć temat ramek .
co i jak widać na zdjęciach
z pozdrowieniami Tomek
Załączniki
IMG_3403 (Copy).JPG
IMG_3405 (Copy).JPG
IMG_3402 (Copy).JPG
IMG_3397 (Copy).JPG
Awatar użytkownika
Tomsonikkk
Posty: 68
Rejestracja: 22 lip 2011, 21:03

Re: Halny

Post autor: Tomsonikkk »

Witam załogę Kogi
Co by nikt nie pomyślał że poległem z modelem , postanowiłem dokonać małą aktualizacje wątku. Zmiany nie są szczególnie widoczne ,ale zawsze do przodu . Po długich za i przeciw postanowiłem poprawić drzwi i klapy nadbudówki , najwięcej problemu sprawiła klapa którą wskazał Antosiek , na szczęście na tym etapie mogłem pozwolić sobie na małą demolkę . Idąc dalej zamknołem temat z rynnami a dodatkowo wykonałem pierwsze próby z oświetleniem .
Dla zainteresowanych wklejam fotki co by sobie popatrzeć :D
z pozdrowieniami Tomek
Ps. zdaje sobie sprawę że nad tłem dla całego modelu muszę popracować ;)
Załączniki
IMG_3470 (Copy).JPG
IMG_3473 (Copy).JPG
IMG_3464 (Copy).JPG
IMG_3458 (Copy).JPG
IMG_3442 (Copy).JPG
ODPOWIEDZ